7月1日,慶祝中國共產黨成立100周年大會在天安門廣場勝利召開,七萬余人在現場聆聽了習近平總書記的講話。與2019年國慶活動不同,本次天安門廣場地區擴聲系統的功能以會議模式為主,這是在近幾十年來十分少有的。而且,本次大會在正式開始前增加了聯合軍樂團、合唱團、獻詞團(以下簡稱“三團”)以及現場觀眾參與的暖場環節。正式大會包括各類儀式性環節、致辭和獻詞、總書記發表重要講話等內容。
本次大會的音響系統是在2019年為國慶系列活動搭建的天安門廣場音響系統的基礎上建設而成的,并對安全可靠性提出了更高的要求。從現場觀眾人數到會議形式都是無前例可循的,在現場擴聲的精確覆蓋、語言清晰度、拾音等方面都帶來了前所未有的挑戰;此外,為保障廣場地區現場觀眾的安全通行和各系統的信號安全,做好廣場區域線纜的統一規劃也是系統建設的重要一環。
以下就本次大會的音響系統組成、設計思考、技術難點等方面進行解析。
1 系統組成
本次大會的音響系統覆蓋范圍包括兩大區域,如圖1所示,長安街區域東至南池子路口、西至南長街路口;廣場區域北至天安門城樓、南至毛主席紀念堂南側。

音響系統承擔的主要任務包括:
音響系統共設置5個功能子系統,包括:負責音頻信號傳輸和交換的“音頻傳輸網絡”;負責控制和其他信號交換的“數據傳輸和指揮網絡”;負責現場聲音信號拾取的“現場拾音系統”;負責提供現場擴聲服務的“現場擴聲系統”;負責國際聲信號制作的“國際聲制作及多聲道錄音系統”。
根據現場功能分區的不同,上述子系統中,除國際聲制作及多聲道錄音系統相對獨立外,其他子系統還可以根據空間分區劃分為“核心控制區域”“城樓區域”“北觀禮臺區域”“長安街中段南沿區域”“廣場核心中軸區域”“廣場中心區域”等6個區域。
由于音響系統的各工作點位相對分散,且功能需求不同,除了幾個相對固定的機房,本次活動中還臨時搭建了幾個工作“方艙”,如國際聲制作混音方艙、“三團”混音制作方艙及在廣場觀眾席后方搭建的現場混音方艙等。
本次大會的音頻傳輸網絡架構基本沿用了國慶70周年的模式,設置2套基于光纖傳輸、互為主備的數字音頻傳輸網絡[1],所有音源通過分配設備同時接入兩套數字音頻傳輸網,兩套網絡之間互不連接,相對獨立。各音頻子系統均可通過兩套網絡同時接入和送出信號。
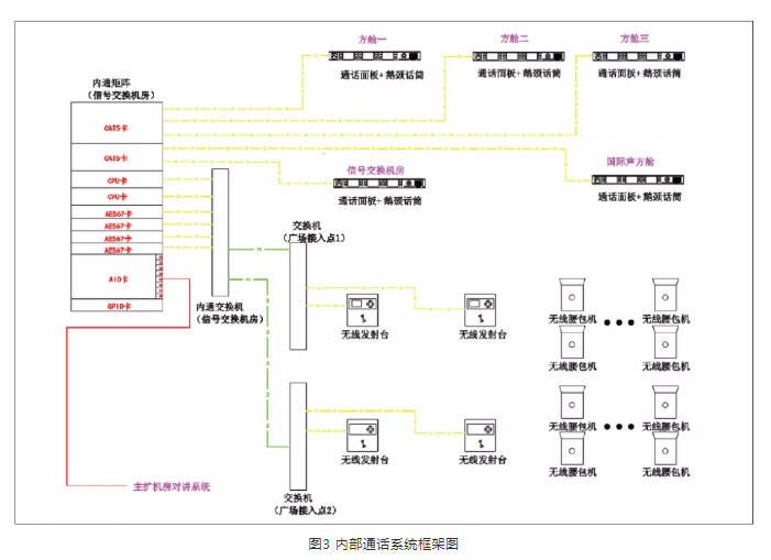
此外,在2019年建成的交換機網絡基礎上,本項目擴展了綜合數據傳輸網絡的功能,如圖2中的黃色部分,增加了AoIP內通系統,如圖3所示,并增強了視頻監控網絡。綜合數據傳輸網絡與音頻網絡從物理上進行隔離傳輸,進一步保證系統的安全性,提升系統的功能性。


綜合數據傳輸網絡主要實現以下功能:
-
通過綜合數據傳輸網絡實現對各類音頻傳輸系統以及功率放大器設備的實時狀態監控;
-
為各個控制機房提供外來電視畫面,便于工作人員操作控制;
-
在現場部分信號傳輸點或現場調音位設置網絡攝像機,利用綜合數據傳輸網絡實現對現場工作情況的實時監看及記錄;
-
為方便現場工作人員溝通,在各控制機房和信號傳輸點直接設置了一套基于綜合數據傳輸網絡的數字內通系統。
基于IP網絡的內通系統解決了機房及廣場上各工作點位之間的溝通問題,從而提高了實時溝通的效率,保證各區域、各點位、各子系統工作的整體運轉及相互配合。
禮炮陣地的拾音信號進行了主備編組,主信號通過戶外預混調音臺接入音頻網絡,而備信號通過音頻網絡直接接入廣場混音方艙內的備份調音臺,實現了從信號路由到混音方案的主備冗余。
國旗護衛隊的口令、抽刀、腳步的拾音使用的是有線+無線的方式。從人民英雄紀念碑到國旗桿之間280 m,有線拾音傳聲器沿紅毯沿線均布,同時,在紀念碑臺階和國旗座附近分別設置了用于拾取抽刀和配槍的效果聲傳聲器。無線拾音傳聲器佩戴于護衛隊的胸口、靴子、腰帶上,如圖4所示,傳輸系統采用四分集技術,保證信號的安全可靠。通過現場實時的頻率監控,有效屏蔽干擾信號。
位于廣場觀眾席身后不起眼的方艙,是禮炮與國旗護衛隊的混音方艙,在這里拾音信號通過實時調整預混再送至主擴系統。
本次大會的觀眾席大部分為臨時搭建,主要包括:天安門城樓上的嘉賓座位和臨時看臺、長安街北側固定觀禮臺坐席、大會堂北側臨時觀禮臺和國博北側臨時觀禮臺、天安門廣場的臨時觀禮臺等區域。
由于本次慶祝大會在廣場設置了7萬多坐席,觀眾座次相對較密且占滿大部分廣場空間,如圖5所示,而且與以往設置的觀禮臺最大的不同,本次廣場觀禮臺前后幾乎沒有坡度,后排觀眾很可能被前排觀眾遮擋。因此,設計時最初考慮以均勻設置在廣場上的大型聲柱為主擴聲揚聲器系統,可以使全場觀眾都能獲得較為均勻的擴聲效果,并且能夠大幅度減少現場設備布設的難度。但主調音師在擴聲系統的設計過程中提出,廣場前區觀眾席與“三團”緊鄰,安裝在高處的聲柱會直接影響對“三團”拾音,要求廣場前半區一定要使用分散布置的小型揚聲器。為了保證全場聽音的一致性且便于聲場調控,主擴聲系統全部采用了臨時架設的分散式揚聲器系統,廣場上固定安裝的聲柱作為應急備份手段。以下為各區域的不同擴聲方案。

天安門城樓區域的擴聲系統主要包括:演講臺周邊返送揚聲器系統、城樓大殿前區擴聲揚聲器系統、東西城臺擴聲揚聲器系統、城樓下音效揚聲器系統等。
返送揚聲器選用緊湊型返送揚聲器。在奏唱國歌時,為了平衡軍樂團的直達聲和返送之間的延時,做到聲畫同步,通過設置在現場調音位進行實時調控。
位于金水橋兩側的線陣列揚聲器主要用于突出禮炮和音樂在城樓上的表現力,采用了4組“三分頻+超低”的組合。通過聲場模擬,聲壓級覆蓋的聲場不均勻度在6 dB以內。
為了滿足城樓大殿前部、東西城臺觀禮嘉賓的聽音需要,設置了約60只各類規格的流動揚聲器。
在東西兩側金水河南沿分別設置了7組線陣列揚聲器組,用于城樓兩側的固定觀禮臺的擴聲。每組揚聲器由4只全頻揚聲器及1只超低頻揚聲器組成,用于城樓兩側的固定觀禮臺的擴聲。通過聲場模擬和現場實測,觀禮臺區域的聲壓級不均勻度在6 dB以內。
在方案的設計與實施中,加強了對線陣列垂直投射角度的控制,大幅度降低了線陣列對城樓東西平臺的影響。
大會堂北和國博北的臨時觀禮臺寬176.1 m,深49 m,位于長安街上,前后沒有坡度。每側分別使用7組線陣列揚聲器組進行擴聲,每組揚聲器由4只全頻揚聲器及1只超低頻揚聲器組成。通過聲場模擬,聲壓級覆蓋的不均勻度在6 dB以內。為了避讓觀眾及演出人員的進場、撤場通道,并減少建筑物反射所帶來的回聲干擾,揚聲器組采用了靈活搭建方式,正式使用時,布置在長安街中部距離觀眾席約5 m的位置,大會結束后3 min內將揚聲器組移至北側路沿,為撤場車輛讓出通行通道。
廣場區域主要包括北臨長安街中線位于獻詞團兩側的觀眾席,南至紀念碑,西至廣場西側路,東至廣場東側路。這個區域也是觀眾數量最多、最集中的地區。
由于本次大會的觀眾席設置坡度較小,大部分觀眾區前后沒有坡度,且觀眾區之間間隔較小,并將“三團”及國旗護衛隊的行進路線包圍其中。這對擴聲系統設計提出的要求主要包括:
-
盡量減少對觀眾視線的遮擋;
-
聲壓級均勻覆蓋;
-
保證語言清晰度;
-
與拾音區域有效隔離;
-
根據不同環節進行分區調控。
綜合以上幾點考慮,廣場區域觀眾席的擴聲使用了近100支聲柱式揚聲器+低頻單元的組合,每個觀眾區以2~3組進行分區覆蓋,如圖6所示,并通過帶DSP的功率放大器進行分組預設和集中控制。

位于紀念碑兩側的觀眾區,是所有觀眾區域最南側的片區,第一排觀眾距地1.35 m,最后排觀眾席距地2.4 m,前后進深約33 m,形成了一個緩坡區域,如圖7所示。此處,與前中區觀眾席之間有黨徽年號花卉帶及黃色U型毯分隔,因此,在花卉帶搭建了14組小型線陣列揚聲器組,從而保證離城樓最遠的觀眾區也能夠清晰、無延時地聽到來自城樓上領導人的講話。

聯合軍樂團、合唱團、獻詞團分別由1 314人、2 974人、1 068人組成,大會期間承擔前期合唱熱場以及青少年致獻詞的環節。“三團”混音及返送系統設置了近200個通道的傳聲器拾音,利用傳聲器分配系統直接送入在“三團”附近的調音臺網絡,并實現分區域返送,如圖8所示。現場和混音方艙內的調音臺系統之間通過光纖以雙星型網絡連接,所有信號從拾音、傳輸到混音都實現了主備冗余。

現場的混音團隊根據功能的不同,配置了3套相互獨立制作的混音系統,分別為現場擴聲系統、國際聲制作轉播系統以及返聽系統,制作不同的混音版本。同時,為3套系統分別搭建了各自的獨立混音方艙,如圖9、圖10所示,保證現場混音、監聽環境的互不干擾。
區別于現場觀眾聽到擴聲,更多的觀眾通過電視、廣播、網絡收看收聽現場的盛況,而這些音頻信號來自于國際聲制作轉播系統。該系統由2套主備數字調音臺系統組成,通過MADI與音頻矩陣連接,實現信號的拾取和送出。系統通過設置在活動現場的各類信號基站、信號接口等為現場電視轉播團隊、各新聞媒體等單位提供定制化的國際聲信號。
領導人講話的拾音與擴聲是本項目的重點,也是難點。既要做好聲音的拾取、保證音質和還原度,又要調整各區域之間的聲場平衡及延時,特別是處理好返送與擴聲、擴聲與直達聲之間的關系,從而保證領導人的聽音效果。
領導人講話的位置位于城樓廊下正中,廊檐、地面和門都是對稱型建筑結構,如圖11所示,拾音點存在很強的聲聚焦,這一度使調試工作進行得非常困難。如果不設置返送或者返送的電平比較低,那么來自廣場的反射聲將帶來延時問題;而如果返送電平過高,又很容易引起嘯叫。在如此重要的場合,為了保證聲音信號不中斷、真實還原,不能通過簡單的反饋抑制器來解決。因此,從拾音傳聲器的指向性測試,返送揚聲器的選型、擺位和角度,到傳聲器增益、輸入輸出電平、均衡設置,每一個參數都經過精準測算和不斷地調試。最終呈現出飽滿、均勻、真實的聲音。

由于廣場地區的座椅、設備、線纜大部分都是為本次活動臨時搭設的,為了滿足流動拾音及擴聲、電視轉播、新聞報道及其他各指揮部的信號傳輸及用電需求,現場需要臨時敷設大量的強、弱電線纜,如圖12、圖13所示。而這些線纜與現場觀眾及演職人員的進出場通道存在交叉,無論是對各部門的系統安全還是現場人員的人身安全都有一定隱患。同時,大會進、撤場時間十分有限,特別是大會結束后,現場所有流動系統設備包括線纜必須在1.5 h內全部撤除完畢,撤除過程中不能與人員、工程車輛、設備設施等產生交叉和沖突。


因此,為切實加強慶?;顒犹彀查T廣場電力、信號等線纜規范管理,確保安全有序運行,根據市調度運營中心統一部署,音響保障指揮部對各指揮部報送的廣場區域流動線纜、馬道等設施的信息進行了歸納、整理,結合現場環境布置進行了統一設計。設計時,除了滿足各指揮部提出的需求之外,還按“強弱電分開”“不露明線”“便于敷設及撤除”“減少跨越”“就近出線”等原則,對廣場各類信號、電力線纜進行了統一設計和規劃,對線纜的走向、標識、敷設及拆除方案做了詳細的規定。
馬道設計范圍:北至長安街中線,南至正陽門北,東至東側路西沿,西至西側路東沿。馬道總長度約5 210 m,各類馬道模塊約7 960塊,總質量約88 T。如此大規模的管線綜合設計工作,在臨時搭建的工程中是前所未有的。首先,從各指揮部收集線纜類型、數量、線徑、路由,到設計馬道走向、計算線量、強弱電屬性分離,再到馬道選型、線纜分段分組劃分馬道內部布局及責權單位,然后根據線纜走向、交越、端口出線等情況進一步的方案優化。經過幾輪的設計、討論、優化、復核,以及一次駐地演練和兩次現場演練,最終在大會期間,確保了每一根線纜的安全,也確保了現場無一人被線纜絆倒。
隨著國力的提升,天安門廣場及周邊地區的音響系統有了質的變化,對于系統架構,從建國時臨時搭設的傳聲器及號筒陣列,到如今由200多支拾音傳聲器與300多只揚聲器通過雙音頻網+數據傳輸網組成的安全可靠的音響系統;對系統要求,從聽得見,到聽得清、聽得好;音響保障工作從“萬萬無一失”到“精益求精”。
本次大會項目,以中央廣播電視總臺為主的音響保障團隊,用智慧與汗水、技術與藝術、團結與奉獻、執著與追求為黨的百年華誕“奏響”激昂的贊歌,向世界傳達出了中國“最強音”。
|